电池-电动客车电池系统低温充放电策略优化
电动客车电池系统低温充放电策略优化
昌成格
中航锂电(洛阳)有限公司,河南,洛阳471000
摘要:纯电动客车在低温环境下运行时,由于锂离子电池本身的低温性能不佳,会产生一系列的问题。通过对电动客车低温运行所产生问题的原因分析,提出了一种对充放电策略进行优化设计的方法,主要包含加热温差控制策略、补电控制策略、放电功率MAP优化等手段。经过对某电动客车的优化与实际测试验证,证明了优化设计的有效性。
关键词:电动汽车;电池;低温;充放电策略
Optimization of charging and discharging strategy of electric bus’s battery system at low temperature
Chang Chengge
China Aviation Lithium Battery Co.,ltd.,Luoyang Henan 471000
Abstract: When electric buses run at low temperature, a series of problems arise due to the low temperature performance of lithium-ion batteries. based on the reason analysis of the problems caused by the operation of electric bus at low temperature , this paper proposes a method for optimization design of charging and discharging strategy, mainly include heating temperature difference control strategy, replenishment control strategy, discharge power MAP optimization method. The effectiveness of the optimized design is proved by the optimization and test of an electric bus.
Key words: electric vehicle;battery;low temperature;charging and discharging strategy
锂离子电池由于其诸多优点被普遍用作电动汽车的动力电池,但其低温性能较常温性能有很大的下降。在低温条件下,电池的放电电压和放电容量显著下降,充电性能衰减更为明显,电池恒流充电电压显著升高,充入容量显著下降;同时,电池的充放电内阻增大,一致性变差[1];甚至在低温时充电还会造成电池负极析锂,对电池造成永久性损伤[2]。
为保证电动车辆在低温环境下的正常使用,必须为电池系统配置热管理装置。但即使带有热管理装置,车辆在低温地区(如我国东北)运行,尤其是冬季运行,仍面临着一系列的问题。针对这些问题,本文以搭载磷酸铁锂电池系统的某电动客车为研究对象,就其电池系统低温充放电策略的优化设计进行论述。
1 电动客车低温运行存在的问题
为降低低温对车辆造成的负面影响,可以考虑对电池系统进行保温或进行行车加热。但电池保温系统会降低车辆在夏季运行时的散热性能,而行车加热系统的效率难以得到保证,这两项工作都需要进一步的研究。在目前的技术条件下,一般的做法是在车上配置充电加热系统,在低温条件下利用充电机供电,在充电过程中对电池系统进行加热。
充电过程中的加热分为两个阶段,第一个阶段为只加热阶段,此时电池组的温度比较低,完全无法充电,系统只接通加热回路进行加热;第二个阶段为边加热边充电阶段,此时电池组的温度未达到最佳充电温度,但已允许以较小倍率进行充电,为了充分利用充电机的输出能力并缩短充电时间,这一阶段会在加热的同时接通充电回路,加热和小倍率充电同时进行。
在加热的第二阶段,可能会产生两个问题,一是加热可能造成电池系统温差过大,一旦该温差值达到系统设定的温差阈值,就会引发车辆限制充放电功率并报警,进而延长充电时间或影响车辆的正常运行;二是车辆在运行间隙的短时补电因加热时间较长而浪费能量,如果充电机输出功率较小,则会减少补电电量。
此外,随着温度的降低,锂离子电池的放电容量和放电平台电压都有所下降[3],其综合作用就是电池系统的放电能量下降,进而降低车辆的续驶里程这一关键指标。
总结来说,低温主要造成的三个问题是:1)充电加热时电池系统温差过大,2)短时补电时加热时间过长3)续驶里程下降。
2 电动客车低温充放电策略的优化
2.1 低温造成的问题分析
前述低温造成的问题,其原因都是多方面的,本文只针对充放电策略方面的原因进行分析。
2.1.1 电池系统温差过大问题
加热过程中,随着电池的温度上升,不同位置电池之间的温差也在被拉大,当为了快速达到预设充电温度而加大加热功率的时候,这种差异会更为明显。而且在加热过程结束之后,电池系统处于静置状态,其温度不会迅速下降,温差也不会明显缩小。在后续的放电过程中温差会逐渐缩小,但无法完全消除。经过多次充电——静置——放电循环,温差会不断累积,有增大的趋势。
造成这个问题的策略方面原因是,充电策略中设置了温差过大报警和保护机制,但未采取控制温差的措施。
2.1.2 短时补电加热时间过长问题
为了充分利用车辆的运行间隙,达到设定的续驶里程,车辆在暂停运行的时候,会进行短时补电,然后继续投入运行。一般情况下,补电时长不会超过半小时。补电时,若按照常规充电策略,加热会一直持续到电池温度达到允许大倍率充电为止,如果温度较低,加热时间将较长,会出现补电结束而加热尚未结束的现象。同时如果充电机的输出功率较小,加热系统的功率和充电需求功率相加超过充电机最大输出功率,则充电机的一部分输出功率被加热系统消耗而未能给电池系统充电,这样补电的作用就大打折扣,且浪费电能。
造成这个问题的策略方面原因是,充电策略中没有对正常充电和补电这两个状态作区分,不管在那种充电状态,都会持续将电池系统加热到允许大倍率充电的温度为止。
2.1.3 续驶里程下降问题
续驶里程的下降,除了电池系统自身的性能因素之外,驾驶者的操作也占了很大因素。根据汽车理论、电池理论和对车辆运行的实际跟踪获知,同样的放电能量,激烈驾驶会降低车辆的续驶里程,在低温条件下,这种作用更为明显。
在策略方面,造成该问题的原因是,放电策略主要以提高车辆动力性能为原则,电池系统的放电功率MAP在不超出电池允许放电倍率的条件下尽量提高标准,但未针对增加低温续驶里程做考虑,放电功率MAP冗余偏大。优化前的放电功率MAP示意如图1所示。
图1 优化前的放电功率MAP示意图
2.2 充放电策略的优化设计
针对前述三个问题,讲策略优化可归结为两方面:充电策略的优化和放电策略的优化。
2.2.1 充电策略的优化设计
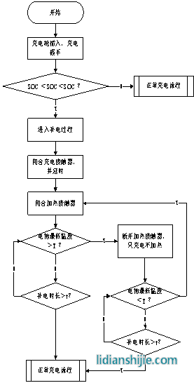
在常规充电策略中,增加了温差实时判断,当最大温差达到故障阈值ΔT1时,断开加热回路,停止加热。此时系统只请求以较小的倍率对电池组充电,在此过程中,电池组的温度会上升,但其温差会逐渐减小。当系统判断最大温差减小到恢复阈值ΔT2时,重新闭合加热接触器启动加热。通过这种减小加热温度区间长度、增加加热温度区间数量的策略,实现充电温差控制,并且不会明显增加充电时间。该部分策略的流程图如图2所示。
图2 针对充电温差过大的策略优化流程图
另外,还增加了正常充电和补电的判断,充电握手完成后,首先对电池系统的SOC进行判断,当SOC位于系统认定的补电操作区间内(即SOC1<SOC<SOC2时),将此次充电行为判定为补电操作;此种情况下,通过控制加热接触器,适时启动和关闭加热,将电池系统的温度稳定在一个较小的区间[T1,T2]内;补电过程中计算补电时长,当时长超过预先设定的补电时间t时,系统将会将此次充电行为修正为正常充电,切换为正常充电流程。
T1和T2的选定原则为:T1为电池系统较小倍率充电和较大倍率充电的临界温度,即当电池最低温度低于T1时,电池系统允许以一个较小倍率充电,当温度高于T1时,电池系统允许以一个较大倍率充电;T2同样位于较大倍率充电的温度区间内,比T1略高,保证加热后电池系统的温度可以维持在较大倍率充电的温度区间,同时与T1之间有适当的差值,避免加热接触器频繁闭合和断开。因为在充电过程中有多个T1值,所以这里的较小倍率和较大倍率是相对的,BMS根据电池系统的实际温度来选择合适的T1值并计算出相应的T2值。该部分策略的流程图如图3所示。
图3 针对补电问题的策略优化流程图
2.3 针对续驶里程的策略优化
在放电策略中,在满足车辆正常动力性能需求的前提下,将低温条件下限功率的温度条件适当提前,即对电池系统的放电功率MAP低温部分进行平滑处理,优化后的功率MAP示意如图4。
图4 优化后的放电功率MAP示意图
3 优化效果验证
以某公司8.1米电动公交车为对象进行验证,车辆电源系统的主要参数如表1所示。充电策略按照图2和图3的流程进行优化,放电策略按照图4进行优化,车辆在环境温度-18℃~-10℃条件下进行测试。将策略优化前后的测试数据列表对比如表2所示。
表1 验证用车电池系统主要参数表
|
电池系统电量 |
加热系统功率 |
单次运行补电时长/次数 |
|
109.6kwh |
11.8kw |
20分钟/1次 |
表2 充放电策略优化前后对比
|
|
优化前 |
优化后 |
|
充电过程最大温差 |
11℃ |
8℃ |
|
充电后是否出现限功 |
是 |
否 |
|
补电过程中加热时长 |
20分钟 |
12分钟 |
|
补电过程节省电量 |
/ |
1.57kwh |
|
续驶里程 |
202km |
211km |
从表2看出,充放电策略的优化设计见笑了充电过程的温差,防止了充电结束后运行时车辆限功;缩短了补电时的加热时间,节省了电量;延长了车辆续驶里程,且驾驶员反馈车辆动力性能无明显变化。可见,本文所述的充放电策略优化设计可以有效解决低温运行产生的问题。
4 结论
本文从低温对电动客车运行造成的几个问题入手,分析了应对这些问题的充放电策略优化设计方案,并对实际验证结果进行了分析。针对电动客车的运行条件,对其低温充放电策略进行优化设计,主要包含加热温差控制策略、补电控制策略、放电功率MAP优化等手段,经过实车低温运行验证,证明可以有效地避免加热温差过大,缩短补电的加热时间,并能有效延长车辆的低温续驶里程。在锂电池的低温性能不能取得突破的情况下,对充放电策略的优化可以在一定程度上解决电动汽车低温运行的瓶颈问题。
参考文献
1、雷治国,张承宁,李军求等.电动车用锂离子电池低温性能研究[J].汽车工程,2013(35),927-933.
2、杨莹莹,魏学哲,刘耀锋.车用锂离子电池低温性能研究[J].机电一体化,2016.6,30-46.
3、陈德兵,叶磊,杨杰.低温对纯电动汽车续驶里程的影响分析[J].客车技术与研究,2012年第2期,49-57.
作者简介:昌成格,男,1985.12,研究生学历,主要研究方向为电动汽车动力电源系统开发及应用。
作者联系信息:
地址:河南省洛阳市高新区滨河北路66号中航锂电(洛阳)有限公司
邮编:471000
电话:15978629418
E-mail:changchengge@calb.cn


